Описание насосов аксиально-поршневых НАПЭЛ-140/20; НАПЭСЛ-140/20
Насосы НАПЭЛ-140-20 и НАПЭСЛ 140-20 являются регулируемыми аксиально-поршневыми с торцовым распределением рабочей жидкости, с электрогидравлическим управлением двумя регулируемыми подачами на каждой полости, с переменным направлением потока рабочей жидкости.
Монтируются насосы на лапах, о чем свидетельствует литера «Л» в обозначении.
В качестве управляющего узла в насосах модели НАПЭЛ-140-20 используется однопоточный пластинчатый насос НПл 12,5/6,3 или двухпоточный НПл 16-32/6,3 для НАПЭСЛ-140/20 (литера «С» в обозначении).
Изменение направления потока рабочей жидкости от пластинчатых насосов осуществляется гидравлическим золотниковым распределителем с условным проходом 6 мм (например гидрораспределителем 1РЕ6).
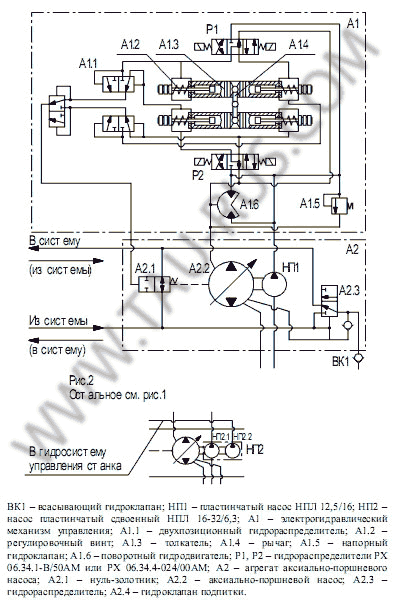
При подаче управляющего сигнала на один из электромагнитов гидрораспределителя происходит соединение рабочей полости соответствующего толкателя механизма управления с напорной линией управляющего насоса и в следствии - перемещение толкателя на длину, определяемую положением регулирующего винта. В результате происходит соответствующий поворот двуплечего рычага и связанного с ним крана-золотника. При этом положении крана-золотника рабочая жидкость, поступающая под давлением от пластинчатого насоса, поступает в камеры поворотного гидродвигателя. Развивающийся при этом крутящий момент поворачивает ротор гидродвигателя и связанную с ним траверсу аксиально-поршневого агрегата.
Величина и направление поворота траверсы определяют величину подачи и направление движения потока рабочей жидкости в насосах НАПЭЛ-140/20 и НАПЭСЛ 140-20
Основные параметры насосов НАПЭЛ и НАПЭСЛ

Гидравлический схема насосов с электрогидравлическим управлением НАПЭЛ-140-20 и НАПЭСЛ-140-20
|
Наименование параметра |
Значение параметра для насоса |
|
|
НАПЭЛ 140-20 |
НАПЭСЛ 140-20 |
|
|
Давление на выходе, МПа: |
|
|
|
Давление на входе, МПа: |
|
|
|
Частота вращения, об/мин: |
|
|
|
Рабочий объём, см³: |
|
|
|
Номинальная подача, л/мин |
200 |
|
|
Подача насоса при минимальной частоте |
125 |
|
|
Минимальная подача насоса при номинальном |
20 |
|
|
Номинальная мощность на входе, кВт |
75,12 |
76 |
|
Номинальная мощность на выходе, кВт |
65,36 |
|
|
Полный 90% ресурс, ч , не менее |
7700 |
|
|
КПД, не менее |
0,87 |
0,86 |
|
Коэффициент подачи, не менее |
0,95 |
|
|
Подача пластинчатого насоса управления, л/мин |
14,6 |
18 / 35 |
|
Давление в механизме управления, МПа |
5,0±0,5 |
|
|
Время реверса потока рабочей жидкости, с, |
0,3 |
|
|
Высота самовсасывания, м, не более |
0,5 |
|
|
Максимальное давление дренажа, МПа |
0,05 |
|
|
Масса (без рабочей жидкости), кг, не более |
159,5 |
167 |
Так же компания "Таурус" может поставить для Ваших нужд насосы
НАПР 140-20, НАПРЛ 140-20, НАПЭ 140-20, НАПЭС 140-20, НАПЭСПЛ 140-20